欢迎光临华盈非晶合金变压器有限公司!

1262980066@qq.com

非晶合金干式变压器厂家联系方式

通讯地址:山东聊城经济开发区华山路南首30号
固定电话:0635-8888299
传真号码:0635-8888109
移动电话:13287501888 
联系人:陈经理
电子邮箱:1262980066@qq.com



产品展示/威海S11型油浸式变压器

威海S11型油浸式变压器

威海S11型油浸式变压器

详细描述

供应威海S11型油浸式变压器

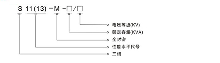
>>型号定义


>>华盈产品概述

    威海S11-M系列全密封低耗能节能变压器采用S11系列低耗损变压器身,产品具有结构合理负载能
    力强,运行可靠,免维护等特点。
    变压器邮箱采用波纹邮箱,变压器油因温差引起体积变化,靠波纹片的弹性膨胀来调节。
    变压器内部和外界空气处于完全隔绝状态,防止水份进入变压器内部,寿命期内正常运行无需
    加油,减少威海变压器维护,提高电网运行和可靠性。
    无储油柜,箱盖装有QYW型变压器保护装置(气体施放,压力保护和温度控制集一体的多功能保
    护装置)。以保证变压器的正常运行。
    箱盖密封形式采用的方式。即箱盖与油盖之间使用胶条密封后,用螺栓将两者紧固。


>>华盈变压器主要技术参数

威海S11系列30-1600KVA(6、10/0.4)无励磁低损耗电力变压器技术参数


产品型号 额定容量(KVA) 损耗(W)75℃ 短路阻抗(%) 空载电流(%) 重量(Kg) 轨距(mm) 外形尺寸(mm)
空载 负载 器身重 泊重 总重
S11-M-30/10 30 100 600 4 1.4 150 85 325 400 775×720×1020
S11-M-50/10 50 130 870 1.2 220 100 430 820×750×1085
S11-M-63/10 63 150 1040 1.2 260 105 480   825×765×1125
S11-M-80/10 80 180 1250 1.1 295 110 535 845×740×1150
S11-M-100/10 100 200 1500 1 390 140 675 915×775×1195
S11-M-25/10 25 140 1800 1 430 145 725 930×790×1225
S11-M-160/10 160 180 2200 0.9 498 165 830 960×780×1695
S11-M-200/10 200 315 2600 0.9 585 180 945 990×800×1340
S11-M-250/10 250 400 3050 0.8 665 195 1055 1010×800×1380
S11-M-315/10 315 480 3650 0.8 760 205 1170 1025×815×1435
S11-M-400/10 400 470 4300 0.7 960 255 1480 1295×815×1480
S11-M-500/10 500 680 5100 0.7 1145 285 1725 1330×845×1575
                     
S11-M-630/10 630 810 6200 4.5 0.6 1270 315 1960 820 1400×915×1555
S11-M-800/10 800 980 7500 0.6 1640 400 2500 1485×935×1680
S11-M-1000/10 1000 1155 10300 0.5 1770 470 2920 1835×1070×1715
S11-M-1250/10 1250 1360 12000 0.5 2140 535 3445 1850×1080×1890
S11-M-1600/10 1600 1640 14500 0.4 2595 685 4195   1935×1160×2000

我公司生产的威海三相油浸式配电变压器,器身采用了新型绝缘结构,提高了抗短路能力;铁芯由高质量冷轧硅钢片制成‘高压绕组均选用优质无氧铜线为材料,并采用多层圆筒式结构;所有紧固件采用特殊放松处理。产品具有高效率,低损耗的特点,可节省大量的电耗和运行费用,社会效益显著,是国家推广的高新技术产品。

1.铁芯选用优质冷轧取向硅钢片,利用自动横剪工艺和应用阶梯接缝(Step-Lap)最新工艺制造,改善了磁通密度在铁心内部的分布状况,减少铁心的振动能量,有效地降低了噪声,降低了损耗。
2.线圈选用高强度漆包线(或纸包线)卷绕,圆筒式(或饼式)结构,安匝分布均匀,绝缘结构合理,具有很强的抗短路能力。
3.威海变压器器身紧固采用防松结构,紧固部分带自锁防松螺母,采用了不吊芯结构,能保证长途运输后运行时不松脱。
4.波纹油箱的波纹片取代了储油柜,波纹片可以随变压器油体积的变化而涨缩,使威海变压器与大气隔绝,防止和减缓油的劣化和绝缘受潮,增强运行可靠性,正常运行免维护。
5.配有"遥测"信号温度计和压力释放阀,增强了变压器运行的可靠性


本公司生产的主要产品为电压等级在500kV 级及以下的各种型号的电力变压器、威海整流变压器、威海电炉变压器、威海电抗器、威海特种变压器、威海干式变压器、以及35kV、10kV各种型号的欧式、美式箱式变电站,高低压开关柜和各类真空净油机。
  本公司S11系列油浸式电力变压器首批通过两部鉴定,产品结构新颖、性能优越、抗短路能力强。10~220kV油浸式变压器产品系列段均已通过国家变压器质量监督检测中心承受突发短路能力试验和两部鉴定,现已开发出11型、13型、15型产品并批量投放市场。生产的变压器达到“三低”,即低损耗、低噪音、低局放;“一强”,抗短路能力强;“二不”,不渗漏、现场不吊芯。另外本公司生产的箱式变电站、高低压开关柜,具有设计布局合理、外形美观大方、体积小、重量轻、占地面积少等优点。真空净油机是我公司的专利产品,多次荣获电力部,机械工业部优质产品奖。公司产品畅销全国各地,并远销新、菲、马、泰、越南、伊朗、叙利亚、阿联酋、澳大利亚、中欧等国,受到广大用户的广泛赞誉。

点击次数:229052  更新时间:2017-08-18  【打印此页】  【关闭
上一篇: 威海SH15-M非晶合金变压器(全铜)                                     下一篇: 威海SCB11/SCB13干式变压器

通讯地址:山东聊城经济开发区华山路南首30号
固定电话:0635-8888299
传真号码:0635-8888109
移动电话:13287501888 
联系人:陈经理
电子邮箱:1262980066@qq.com



Copyright © 2025 威海非晶合金变压器_威海干式变压器_华盈非晶合金变压器有限公司 鲁ICP备16029283号-3  技术支持:互联纵横